ASMU1系列无铁芯圆弧形电机-自然冷却型
无铁芯线圈初级,推力平滑,无纹波力和电磁吸力,无齿槽力,模块化设计,独特的线圈绕线方式,提高电磁利用率
比同体积的U形电机推力大30%,性能稳定可靠,工艺成熟,交期快。
无铁芯圆弧形电机ASMU1系列选型规则
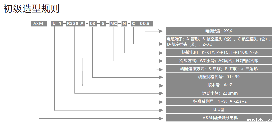
命名举例如下:
A S M U 1 - R 2 3 0 A - 0 3 - S - N C - N - C 0 0 . 5表示:同步弧形U型电机之第1个标准系列,运动半径2 3 0 m m,A版自然冷却,无热敏电阻C类航空插头线长0 . 5 m。
备注:1.可根据运行工况重新设计初级绕组,使电机和驱动器匹配,满足高速大功率或低速小功率运行要求。
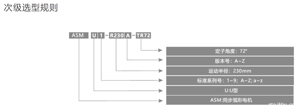
命名举例如下:
A S M U 1 - R 2 3 0 A - T R 7 2表示:同步弧形U型电机之第1个标准系列,运动半径2 3 0 m m,A版本,定子角度72度。

ASMU1系列无铁芯圆弧形电机-自然冷却型
备注:l.标准电缆线长0.5米(配航空插头),电机电缆线最大外径d=7.5mm,拖链内最小弯曲半径37.5mm, 若有特殊要求电缆线长及端子可根据客户要求定制。
更多资料可下载选型手册,下载链接:
BetWay必威官方网站app
| 电机型号:ASMU1-R230B-xx-s |
符号 |
单位 |
01 |
02 |
03 |
04 |
| 性能参数 |
串联 |
串联 |
并联 |
并联 |
| 连续转矩(在温度Tmax下) |
Tc |
Nm |
8.7 |
17.3 |
26 |
34.7 |
| 峰值转矩 |
Tp |
Nm |
34.8 |
69.2 |
104.0 |
138.8 |
| 连续电流 |
Ic |
Arms |
1.0 |
1.0 |
1.0 |
1.0 |
| 峰值电流(持续时间1s) |
Ip |
Arms |
4.0 |
4.0 |
4.0 |
4.0 |
| 转矩常数(25℃,±5%) |
Kt |
N/Arms |
8.7 |
17.3 |
26.0 |
34.7 |
| 相反电势常数(25℃,±5%) |
Ke |
Vrms/m/s |
2.9 |
5.8 |
8.7 |
11.6 |
| 相反电势常数(25℃,±5%) |
Ke |
Vrms/rpm |
0.30 |
0.60 |
0.91 |
1.21 |
| 电阻(25℃,±5%)p-p |
R |
Ω |
11.0 |
21.8 |
32.6 |
43.4 |
| 电感(25℃,±20%)p-p |
L |
mH |
6 |
12 |
18 |
24 |
| 最高线圈允许温度 |
Tmax |
℃ |
120 |
120 |
120 |
120 |
| 极距(N-N)(360º电气周期) |
2τ |
degree |
9 |
9 |
9 |
9 |
| 电磁吸力 |
Fa |
KN |
0 |
0 |
0 |
0 |
| 初级质量 |
Mp |
Kg |
0.25 |
0.50 |
0.75 |
1.00 |
| 次级质量 |
Ms |
Kg |
3.8 |
3.8 |
3.8 |
4.6 |
| 初级转动惯量 |
Jm |
Kg*m2 |
0.013 |
0.025 |
0.037 |
0.049 |
| 次级转动惯量 |
Jm |
Kg*m2 |
0.220 |
0.220 |
0.220 |
0.220 |
| 初级规格 |
|
|
ASMU1-R230B-01-S-NC-N-C05.0 |
ASMU1-R230B-02-S-NC-N-C05.0 |
ASMU1-R230B-03-S-NC-N-C05.0 |
ASMU1-R230B-04-S-NC-N-C05.0 |
| 次级规格 |
|
|
ASMU1-R230A-TR72 |
ASMU1-R230A-TR72 |
ASMU1-R230A-TR72 |
ASMU1-R230A-TR72 |
直线电机ASMU1系列尺寸图:
| 初级尺寸 |
| 初级型号 |
角度 |
初级安装孔A |
| ASMU1-R230B-01-S-NC-N-C00.5 |
19° |
2 |
| ASMU1-R230B-02-S-NC-N-C00.5 |
37° |
4 |
| ASMU1-R230B-03-S-NC-N-C00.5 |
55° |
6 |
| ASMU1-R230B-04-S-NC-N-C00.5 |
73° |
8 |
备注:1.标准电缆线长0.5米,(配航空插头),电机电缆线最大外径d=7.5mm,拖链内最小弯曲半径37.5mm,若有特殊要求电缆线及端子可根据客户需求定制
2.可选配温度传感器和霍尔;
3.电机选型、动子转接线、霍尔延长线见19 - 33页 |
| |
| 次级尺寸 |
| 初级型号 |
角度 |
初级安装孔A |
| ASMU1-R230A-TR72 |
72° |
7 |